Product Summary
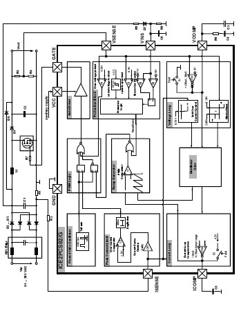
The 2PCS02 is a Standalone Power Factor Correction Controller. The 2PCS02 is a 8-pin wide input range controller IC for active power factor correction converters. It is designed for converters in boost topology, and requires few external components. Its power supply is recommended to be provided by an external auxiliary supply which will switch on and off the IC.
The IC operates in the CCM with average current control, and in DCM only under light load condition. The switching frequency is trimmed and fixed internally at 65kHz. Both current and voltage loop compensations are done externally to allow full user control. There are various protection features incorporated to ensure safe system operation conditions. The internal reference is trimmed (3V+2%) to ensure precise protection and output control level.
Parametrics
2PCS02 absolute maximum ratings: (1)VCC Supply Voltage : -0.3 to 25 V; (2)VINS Voltage : -0.3 to 9.5 V; (3)VINS Current : -1 to 35 uA; (4)ICOMP Voltage : -0.3 to 5 V; (5)ISENSE Voltage : -20 to 5 V; (6)ISENSE Current : -1 to 1 mA; (7)VSENSE Voltage : -0.3 to 5 V; (8)VSENSE Current : -1 to 1 mA; (9)VCOMP Voltage : -0.3 to 5 V; (10)GATE Voltage : -0.3 to 17 V; (11)Junction Temperature : -40 to 150 ℃; (12)Storage Temperature : -55 to 150 ℃.
Features
2PCS02 features: (1)Supports Wide Input Range; (2)Average Current Control; (3)External Current and Voltage Loop Compensation for Greater User Flexibility; (4)Trimmed internal fixed Switching Frequency (65kHz+5% at 25℃); (5)Direct sensing, Input Brown-Out Detection with Hysteresis; (6)Short Startup(SoftStart) duration; (7)Max Duty Cycle of 95% (at 25℃); (8)Trimmed Internal Reference Voltage (3V+2% at 25℃); (9)VCC Under-Voltage Lockout; (10)Cycle by Cycle Peak Current Limiting; (11)Output Over-Voltage Protection; (12)Open Loop Detection; (13)Soft Overcurrent Protection; (14)Enhanced Dynamic Response.
Diagrams

(China (Mainland))






